
NEXCO東日本 大規模更新初弾工事
長野自動車道・小仁熊橋の床版取替工を現場公開
東日本高速道路は9月13日、関東支社として高速道路リニューアルプロジェクトの初弾工事となる長野自動車道・小仁熊橋の床版取替工事を報道陣に公開した。同橋は高速道路リニューアルプロジェクトで初めて鋼橋ファブである横河ブリッジが施工している。床版取替工事は全部で約3,700平方㍍に達する。現場ルポをまとめた。(井手迫瑞樹)
鉄筋近傍の塩化物イオン量は最大10㌔/立方㍍
サグ状の線形が塩害を助長した可能性も
現場の特徴および損傷状況
同橋は平成5年3月に供用した橋長197㍍(有効幅員9.00㍍)の鋼4径間連続鋼鈑桁橋。建設時の床版形式は鉄筋コンクリート床版を採用しており,床版厚さは230㍉。寒冷地の橋梁であるが、床版防水は供用以来現在に至るまで設置されていない。冬季の路面凍結防止のため凍結防止剤として塩化ナトリウムを散布しており、調査の結果鉄筋近傍の塩化物イオン量は発錆限界値1.2㌔/立方㍍を大きく超える3~10㌔/立方㍍に達している。現場を見ると橋梁がサグ状の線形(縦断勾配は3.98%→、←2.09%)に位置しており、塩害による損傷を助長したものと考えられる。


小仁熊橋位置図/サグ状の線形であることが分かる
その結果、上り線では床版下面の広範囲に遊離石灰の滲出が確認されており、遊離石灰法のパネル判定では、冬季を超えるごとに損傷が進行していると判断された。特に追い越し車線側のパネルに顕著な進行が見られている。下り線は、平成25年まで床版下面の大部分が断熱材に覆われていた。そのため同時期に供用した上り線に比べると、劣化進行の度合いは低い。しかし放置していれば数年で上り線と同様の状況になる可能性が高いと診断された。また、近年では上下線とも路面にもポットホールなどの損傷が見られている。
対処方法としては上面増厚や断面修復なども選択肢としてあるが、塩害が広範囲に進んでおり、路面の損傷も鑑みて床版の劣化進行が著しく早いことから、全面的に床版を取り替える判断に至った。


まず上り線を施工
床版取替は98パネル、2,045平方㍍
現場施工
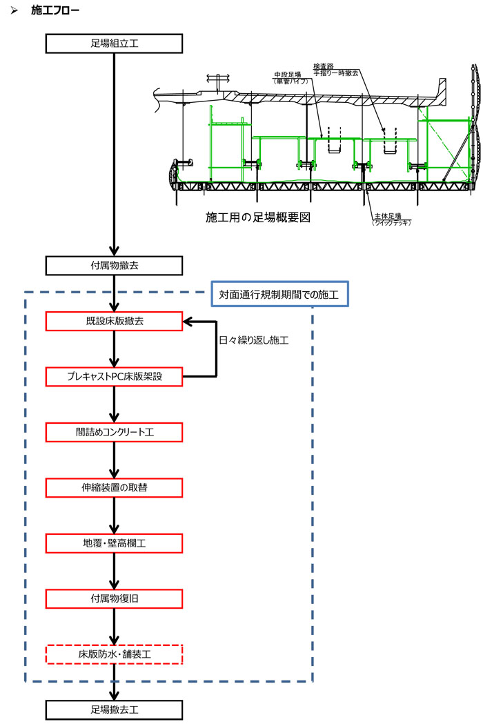
今回、床版取替工事が公開されたのは上り線だ。現場は上り線を通行止めにし、下り線を対面通行にする形で規制された上で施工している。9月1日から開始し、11月下旬までの約3ヵ月間で床版撤去・取替、防水工、舗装などの全ての工程を完了させる予定だ。施工数量は床版取替が2,045平方㍍(プレキャスト(以降PCa)PC床版98枚、現場打ち約2.8㍍)で、間詰めコンクリートが97箇所(342.2平方㍍)、壁高欄が197㍍、伸縮装置の取替など。

クイックデッキを採用
昼間に6~8ブロックを剥がし、夜間に片側4枚(計8枚)のパネルを設置
同橋は直下に村道および小仁熊ダムがある。作業中の村道への落下物防止はもちろん、ダムは生活用水として使用されるため(水質に影響を与えないよう)コンクリート殻の落下防止、汚泥を含んだ水の回収を行っている。また、仮設足場には主体足場としてクイックデッキを採用した。これは「ヤード不足を補うこと、足場吊金具を設置させないで壁高欄外側への張出量を確保したいため」(横河ブリッジ)としている。
施工は基本的にクレーンを2台橋上に配置し、P2からA1、A2両側へ向けて撤去、架設を行っていく。クレーンは、下り線へはみ出さないよう作業半径と吊荷重を考慮して120㌧および160㌧クレーンを採用した。切断に当たっては切り回し規制を行うための中分改良工事の規制の最中に中分側(追越車線)のコア削孔、地覆ワイヤーソー切断を行った。
施工手順は図の通り。既存のアスファルト舗装を切削後、既設床版をロードカッターおよび壁高欄と地覆をワイヤーソーを用いて、上り線分(片側二車線)9㍍切断した後、橋軸直角方向に2.4㍍ピッチで切断していく。その後コアカッターで孔明けし、ビーム+センターホールジャッキ(50㌧)で床版を剥離させ撤去する。その後橋桁上フランジ上面などを綺麗に研掃したのち、夜間に新しいPCaPC床版を設置、スタッドおよびハンチモルタル工を施工する工程を繰り返して行く。昼間に片側6~8ブロックの既設床版を剥がし、夜間に片側4枚(合計8枚)のPCaPC床版を設置している。また床版厚さは現行の230㍉から220㍉に薄層化しているが、主桁添接板上のモルタル充填性を確保するため、路面高は約25㍉ELを上げている。



①アスファルト切削/②ワイヤーソー、コア削孔/③カッター工(橋軸直角方向)
④A1ウイング部足場組立/⑤橋軸方向のカッター工/⑥剥離ジャッキ設備の組み立て
⑦床版撤去(左)剥離ジャッキを使って桁との縁を切り、(中)半断面ずつクレーンで吊り上げて撤去
(右)高欄側は高欄ごと撤去している
⑧床版の敷設状況(夜間)
⑨事前にソールスポンジ材などを設置してモルタル打設時のノロ止めを行う/スタッド部へのモルタル注入工







